1. каталог Private-Bookers
  2. Словари и Энциклопедии
  3. Книга "Большая Советская Энциклопедия (СТ)"
Большая Советская Энциклопедия (СТ)
Читать

Большая Советская Энциклопедия (СТ)

Большая Советская Энциклопедия

Словари и Энциклопедии

:

энциклопедии

.

Стааф Карл

Ста'аф (Staaff) (правильнее Став) Карл (21.1.1860, Стокгольм, — 4.10.1915, там же), шведский государственный и политический деятель. По образованию юрист. В 1900 участвовал в основании либеральной Объединённой партии Швеции, возглавил её радикальное крыло, а в 1905 — партию. В 1905 министр без портфеля в коалиционном правительстве, в 1905—06 и в 1911—14 премьер-министр. Ушёл в отставку под давлением реакционных прогерманских и милитаристских сил в Швеции.

Стабат матер

Ста'бат ма'тер (сокращенное от лат. Stabat mater dolorosa — стояла мать скорбящая), одна из средневековых секвенций, сохранившихся в католическом церковном обиходе. Текст, по-видимому написанный каким-либо монахом-францисканцем, насчитывает 20 трёхстрочных строф. С. м. вошла в литургические книги, где за ней закрепились определённые мелодии. С 15 в. создавались и многоголосные полифонические С. м., обычно с использованием традиционной мелодии; образцы — у Жоскена Депре и Палестрины. Позднее в С. м. стали вводить вокальное соло и инструментальное сопровождение. Это приблизило их к кантате. Такие С. м. в 18 в. создали Перголези, И. Гайдн, в 19 в. — Ф. Шуберт, Ф. Лист, Дж. Россини, Дж. Верди, А. Дворжак и др.

Стабии

Ста'бии (Stabiae), древнеиталийский город на берегу Неаполитанского залива, в 15 км от Везувия. Первоначально С. — поселение осков, позднее — укрепленный город (близ современного населённого пункта Кастелламмаре-ди-Стабия) Римской республики. В 89 до н. э. разрушен Суллой , затем восстановлен, в 79 н. э. погиб при извержении Везувия (тогда в С. погиб Плиний Старший). Раскопками (2-я половина 18 в. и с 1950-х гг.) открыто местоположение древнейшего посёлка, гробницы (4 в. до н. э.), городские виллы с остатками росписей в помпеянском стиле, надписи, предметы быта и др.

Лит.: D'Orsi L., Gli scavi di Stabia, Napoli, 1954: Elia О., Pitture di Stabia, Napoli, 1957.

Стабилизатор

Стабилиза'тор летательного аппарата (от лат. stabilis — устойчивый, постоянный), аэродинамическая поверхность, обеспечивающая устойчивость летательного аппарата в полёте. С. самолёта — неподвижная или подвижная передняя часть горизонтального оперения самолёта . Неподвижный С. служит для обеспечения устойчивости; к задней кромке его шарнирно крепится руль высоты. Подвижный, управляемый С., иногда не имеющий руля высоты, служит для обеспечения устойчивости и управляемости. Такой С. обычно устанавливается на сверхзвуковых самолётах, когда недостаточно эффективны рули высоты при полётах на больших высотах. С. ракеты располагается в хвостовой части; смещает назад центр давления аэродинамических сил, действующих на ракету при полёте в атмосфере.

Стабилизатор электрический

Стабилиза'тор электри'ческий, устройство для автоматического поддержания постоянства значения электрического напряжения на входах приёмников электрической энергии (стабилизатор напряжения) или силы тока в их цепях (стабилизатор тока) независимо от колебаний напряжения в питающей сети и величины нагрузки.

Для стабилизации напряжения применяют ферромагнитные, в том числе феррорезонансные, С. э., действие которых основано на использовании явления магнитного насыщения ферромагнитных сердечников трансформаторов или дросселей, и электронные (преимущественно на полупроводниковых приборах, реже — на электронных лампах) стабилизаторы, в которых стабилизация осуществляется методом регулирования по отклонению (см. Регулятор автоматический). В СССР изготовляются однофазные и трёхфазные С. э. переменного напряжения (преимущественно ферромагнитные) мощностью от нескольких десятков ва до сотен ква и С. э. постоянного напряжения (в основном полупроводниковые) мощностью от нескольких вт до нескольких десятков квт .

Стабилизация тока, как правило постоянного, осуществляется либо при помощи электронных приборов с резко выраженной нелинейностью вольтамперной характеристики (бареттер , электровакуумный диод ), либо электронными усилителями с отрицательной обратной связью по току. При постоянной нагрузке ток в ней может быть стабилизирован также посредством стабилизатора напряжения.

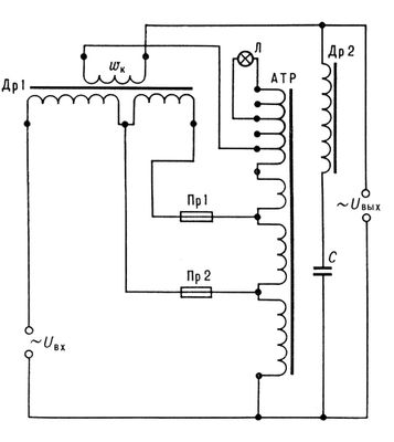
Особенно широкое распространение получили феррорезонансные С. э. для стабилизации переменного напряжения (обычно промышленной частоты) в цепях питания контрольно-измерительных приборов, регулирующих и исполнительных устройств промышленной электроавтоматики, электроприборов и радиоаппаратуры бытового назначения (мощностью от десятков ва до нескольких ква ). На рис. представлен С. э. напряжения для питания телевизоров и радиоприёмников от сети с напряжением 127/220 в (в стабилизаторе имеется колодка для переключения выводов автотрансформатора при переходе от одного номинала напряжения к другому). Дроссель Др 1 работает в режиме насыщения, поэтому колебания сетевого напряжения практически не влияют на его магнитный поток; для компенсации незначительных колебаний служит вспомогательная обмотка wk . Ненасыщенный дроссель Др 2 и конденсатор С образуют феррорезонансный контур, с которого снимается выходное стабилизированное напряжение. Внутреннее сопротивление С. э. значительно меньше сопротивления номинальной нагрузки. Такой стабилизатор при напряжении сети 127 ± 19/38 или 220 ± 33/66 в (при колебаниях частоты в пределах 49,5—50,5 гц ) обеспечивает выходное напряжение 220 ± 11/22 в , т. е. коэффициент стабилизации 3%.

Лит . см. при ст. Стабилизация в автоматическом управлении и регулировании.

М. М. Майзель.

Электрическая схема феррорезонансного стабилизатора напряжения: Uвх — напряжение сети 127/220 в ; Uвых — стабилизированное напряжение 220 в ; Др 1 — насыщенный дроссель; Др 2 — ненасыщенный дроссель; АТР — автотрансформатор; С — конденсатор; Пр 1, Пр 2 — предохранители для сетевого напряжения 220 и 127 в ; wk — компенсационная обмотка; Л — контрольная лампочка.

Стабилизаторы полимерных материалов

Стабилиза'торы полиме'рных материа'лов, ингибиторы старения, вещества, тормозящие старение полимеров ; подразделяются на несколько групп: антиоксиданты, термостабилизаторы, антиозонанты, светостабилизаторы, антирады. Антиоксиданты повышают устойчивость полимеров к действию атмосферного кислорода, замедляя их термоокислительную деструкцию. Важнейшие С. п. м. этой группы — производные вторичных ароматических аминов (например, фенил-b-нафтил-амин), гидрохинолинов (например, 6-этокси-2,2,4-триметил-1,2-дигидрохинолин), фенолов и бисфенолов (2,6-ди-трет-бутил-4-метилфенол и др.), арилфосфитов [например, три-(n– нонилфенил)-фосфит]. Термостабилизаторами — ингибиторами деструкции термостойких полимеров (см. Теплостойкость и термостойкость полимеров ) — служат окислы металлов, некоторые металлорганические соединения и др. Антиозонанты, защищающие полимеры от атмосферного озона, могут действовать по различным механизмам. Так, химические антиозонанты (производные n– фенилен диамина, трибутилтиомочевина и др.) реагируют, например, с озоном и с продуктами озонолиза полимера; физические антиозонанты (главным образом смеси твёрдых парафиновых углеводородов кристаллической структуры) мигрируют на поверхность полимера, создавая т. о. барьер для его взаимодействия с озоном. Светостабилизаторами (фотостабилизаторами) служат вещества, способные поглощать ультрафиолетовый свет (например, сажа) или тормозить фотоокислительную деструкцию, вызываемую одновременным действием света и кислорода (производные бензофенона, эфиры салициловой кислоты и др.). Свойствами антирадов — ингибиторов радиационного старения — обладают некоторые ароматические углеводороды (например, нафталин, антрацен), а также вторичные ароматические амины и произволные n– фенилендиамина. Вещества, используемые в качестве С. п. м., должны удовлетворять ряду общих требований: хорошо диспергироваться в полимерах и, как правило, не мигрировать на их поверхность (исключение — антиозонанты), иметь низкую летучесть, не влиять на технологические режимы переработки полимеров и на специфические свойства изделий. Стабилизаторы, которые вводят в белые и цветные материалы, не должны изменять окраску последних. Содержание стабилизатора в полимере составляет в большинстве случаев 0,1—3,0%. При одновременном применении нескольких С. п. м. (обычно 2—3) часто наблюдается взаимное усиление их эффективности, т. н. синергизм.

  • Читать дальше
  • 1
  • 2
  • 3
  • 4
  • 5
  • 6
  • ...

Без серии

Большая Советская Энциклопедия (СН)
Большая Советская Энциклопедия (СО)
Большая Советская Энциклопедия (СП)
Большая Советская Энциклопедия (СР)
Большая Советская Энциклопедия (СС)
Большая Советская Энциклопедия (СТ)
Большая Советская Энциклопедия (СУ)
Большая Советская Энциклопедия (СВ)
Большая Советская Энциклопедия (СЕ)
Большая Советская Энциклопедия (СЖ)
Большая Советская Энциклопедия (СЬ)

Private-Bookers - русскоязычная библиотека для чтения онлайн. Здесь удобно открывать книги с телефона и ПК, возвращаться к сохраненной странице и держать любимые произведения под рукой. Материалы добавляются пользователями; если считаете, что ваши права нарушены, воспользуйтесь формой обратной связи.

Полезные ссылки

  • Моя полка

Контакты

  • chitat.ebooker@gmail.com

Подпишитесь на рассылку: